南 玻A获得发明专利授权:“一种烟气混合反应装置”

小微 2025年07月15日 阅读:45014

南 玻A获得发明专利授权:“一种烟气混合反应装置”
图片来源于网络,如有侵权,请联系删除

证券之星消息,根据天眼查APP数据显示南 玻A(000012)新获得一项发明专利授权,专利名为“一种烟气混合反应装置”,专利申请号为CN202111450132.0,授权日为2025年7月15日。

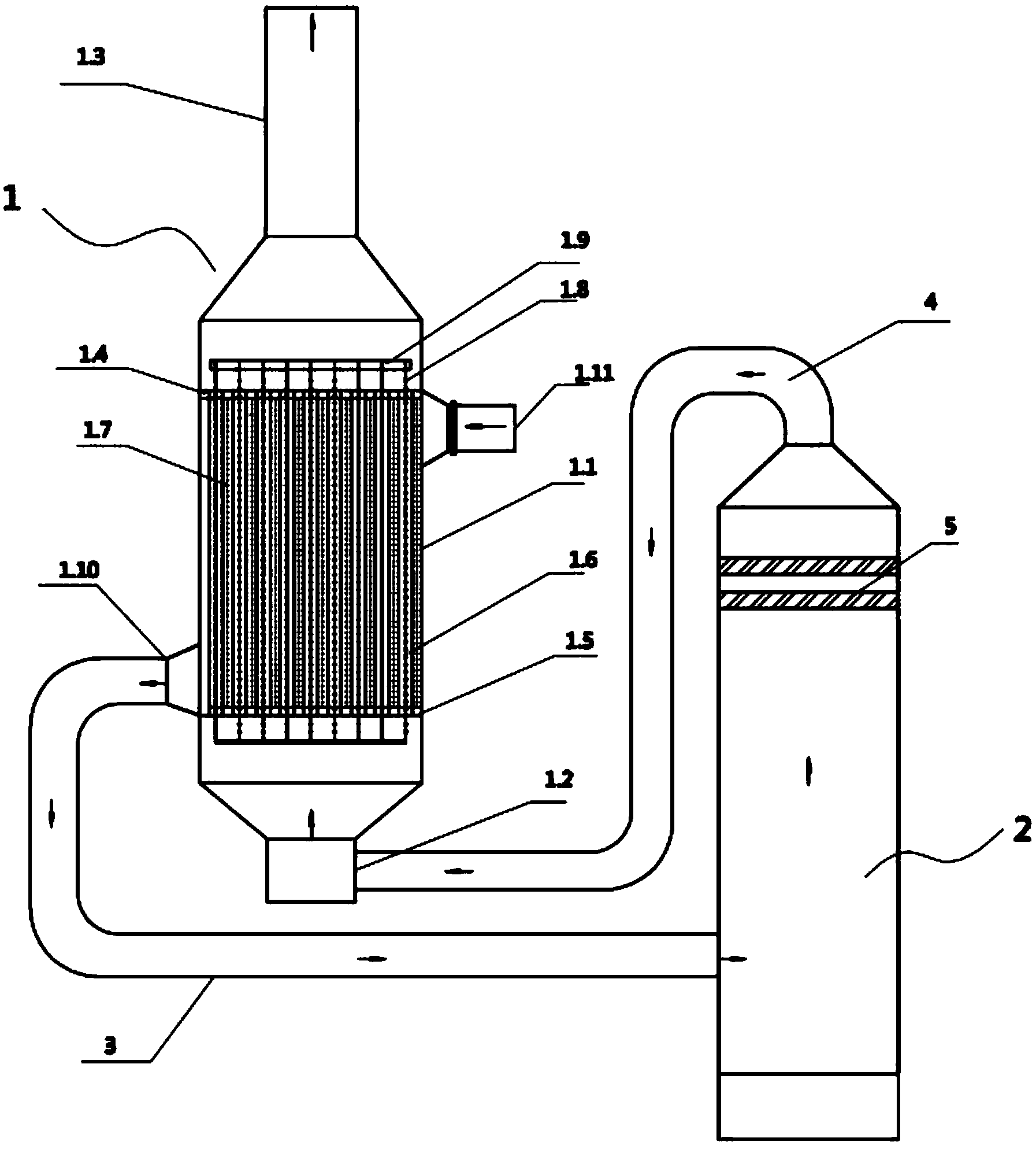
专利摘要:本申请提供了一种烟气混合反应装置,包括:烟道,一端设有用于烟气进入的入口,另一端设有脱硝催化剂反应器;试剂喷射组件,位于所述烟道外部,通过喷射管路与所述烟道连通,连通处相对靠近烟道入口,用于向烟道内部喷射反应试剂;混合反应组件,位于试剂喷射组件与脱硝催化剂反应器中间;包括壳体和若干导流板,所述壳体与所述烟道连接且所述壳体内部与所述烟道连通,所述导流板固定在所述壳体的内壁。保证反应试剂与烟气污染物充分反应,以便提高脱硫、脱硝反应效率,降低脱硫、脱硝试剂逃逸率。

今年以来南 玻A新获得专利授权114个,较去年同期减少了16.18%。结合公司2024年年报财务数据,2024年公司在研发方面投入了6.11亿元,同比减17.29%。

通过天眼查大数据分析,中国南玻集团股份有限公司共对外投资了50家企业,参与招投标项目201次;财产线索方面有商标信息159条,专利信息2246条,著作权信息4条;此外企业还拥有行政许可6个。

数据来源:天眼查APP

以上内容为证券之星据公开信息整理,由AI算法生成(网信算备310104345710301240019号),不构成投资建议。

热门文章
  • "健康中国2030"战略下康养产业投资机会_人保财险 ,人保护你周全

    图片来源于网络,如有侵权,请联系删除"健康中国2030"战略下康养产业投资机会 2025年5月22日 来源:互联网 1090 70 北京用户提问:市场竞争激烈,外来强手加大布局,国内主题公园如何突围? 上海用户提问:智能船舶发展行动计划发布,船舶制造企业的机 江苏用户提问:研发水平落后,低端产品比例大,医药企业如何实现转型?...
  • 乌方:基辅遭俄军弹道导弹、无人机袭击,多地发生火灾!

    乌方:基辅遭俄军弹道导弹、无人机袭击,多地发生火灾!
    图片来源于网络,如有侵权,请联系删除 每经编辑|段炼     图片来源于网络,如有侵权,请联系删除 总台记者消息,乌克兰首都基辅当地时间24日凌晨传出爆炸声。基辅市市长称当地遭俄方空袭,防空系统正在运行,督促市民前往避难所。乌克兰空军称俄军向基辅发射弹道导弹。 另据乌克兰媒体报道,乌上空有50架攻击型无人机,其中大部分飞向基辅。爆炸后,基辅多地发生火灾,基辅市长称目前已有8人在空袭中受伤。 编辑|段炼 易启江...
  • 人保服务,人保伴您前行_2025年中国小龙虾养殖行业竞争格局预测及高质量发展路径分析,智能化转型与全球化布局驱动市场重构

    人保服务,人保伴您前行_2025年中国小龙虾养殖行业竞争格局预测及高质量发展路径分析,智能化转型与全球化布局驱动市场重构
    图片来源于网络,如有侵权,请联系删除2025年中国小龙虾养殖行业竞争格局预测及高质量发展路径分析,智能化转型与全球化布局驱动市场重构 2025年5月26日 来源:中研网 659 38 北京用户提问:市场竞争激烈,外来强手加大布局,国内主题公园如何突围? 上海用户提问:智能船舶发展行动计划发布,船舶制造企业的机 江苏用户提问:研发水平落...
  • Nymex美原油期货主力刚刚跌破61.00美元/桶关口,日内跌1.37%

    Nymex美原油期货主力刚刚跌破61.00美元/桶关口,日内跌1.37%
    图片来源于网络,如有侵权,请联系删除每经AI快讯,Nymex美原油期货主力刚刚跌破61.00美元/桶关口,最新报60.99美元/桶,日内跌1.37%。...
  • 文博会首单离境退税“即买即退”诞生;又一款珠海造无人驾驶飞行器获适航证丨大湾区财经早参

    文博会首单离境退税“即买即退”诞生;又一款珠海造无人驾驶飞行器获适航证丨大湾区财经早参
    图片来源于网络,如有侵权,请联系删除 每经记者|黄婉银    每经编辑|魏文艺      |2025年5月23日 星期五|图片来源于网络,如有侵权,请联系删除 NO.1 文博会首单离境退税“即买即退”诞生 据《深圳特区报》报道,5月22日上午11点左右,在深圳国际会展中心10号馆,来自中国香港的赵资扬在“深圳离境退税专区”购买了一部价格为8599元的华为手机后,当场通过“即买...